MZ Logo

TS Deluxe Models

Home ] MZ Links ] MZ Main Index ] Search Site ] Join The MZ Riders ]

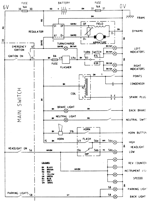
Simplified wiring diagram for Delux TS models (24K)

Drawn by Keith S Angus